
添加微信帮助解决机器人故障
首页 > 焊机维修 > 林肯焊机维修 > 
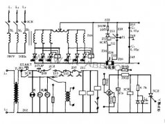
林肯焊机DC1500的故障诊断 1 电路结构特点及基本原理 林肯焊机DC1500按其功能可分为主电路、操作电路、控制调节系统和保护电路四大部分。 1.1 主电路及操作电路 主电路采用带平衡电抗器的双反星形可控硅整流电路,比起三相半波整流和三相桥式整流具有以下特点 ... [全文]

焊机维修,最近有少量的POWERPLUS二代机器在现场出现软件故障问题,目前为止出现的现象有其二: 1.按下焊枪开关,送丝轮只动作一下,然后就停止送丝了。按下冷送丝按钮也一样。大概两分钟后电流电压表也不显示任何错误信息。 2.按下焊枪开关,在送丝的情况下 ... [全文]

1、林肯焊机AC-1200焊接电源主回路 1.1、结构特点 AC-1200林肯焊机主电路如图1所示。采用串联磁饱和电抗器式分体弧焊变压器结构。弧焊变压器初级绕组有六个抽头,通常情况下,焊机由单相交流380V从H1、H4供电,其它抽头用于多丝焊的斯科特接法(Scott Connec ... [全文]

林肯焊机DC-1500的故障诊断 1、电路结构特点及基本原理林肯焊机DC-1500按其功能可分为主电路、操作电路、控制调节系统和保护电路四大部分。 1.1、主电路及操作电路主电路采用带平衡电抗器的双反星形可控硅整流电路,比起三相半波整流和三相桥式整流具有以下 ... [全文]
林肯焊机故障1:一台按控制箱任何开关都没反应,不能焊接。 按任何开关都没有反应的机器检查故障点在电源板上。电源板上-10V电压没有输出,由于该机器所有开关的信号都需要-10V的电源,电源板上无- 10V电源输出,那么所有板上都无-10V电源,所以按任何开关都 ... [全文]

林肯焊机POWERPLUSⅡ焊接系统的维护 林肯焊机维修 为了充分发挥机器的性能,必须经常性的实施定期保养和维护。 每日检项目: 供电电源:连接可靠、网压正常稳定 导电嘴:无磨损、烧损现象 焊枪:无死弯、无破损、连接可靠 焊丝:无油污、无死弯、直径均匀 电 ... [全文]

林肯焊机维修 或保养操作是不要将你的手放在运转的送丝机齿轮旁边。对有火花敏感的场合,操作时必须另外申请一块专用的焊接场所。 只有通过安全认证,焊机才可用于高压电场合。 有特殊安全要求的设备,其焊接工作必须由受过专业培训的焊工来完成。 当由起重 ... [全文]

林肯焊机维修 常见的故障: 1.按下焊枪开关,送丝轮只动作一下,然后就停止送丝了。按下冷送丝按钮也一样。大概两分钟后电流电压也不显示任何错误信息。 2.按下焊枪开关,在送丝的情况下,送丝轮不转动。若松开送丝机上的压力臂,送丝轮能够很慢的空转,调节 ... [全文]

林肯焊机维修 常见的故障 故障1:一台按控制箱任何开关都没反应,不能焊接。 按任何开关都没有反应的机器检查故障点在电源板上。电源板上-10V电压没有输出,由 于该机器所有开关的信号都需要-10V的电源,电源板上无-10V电源输出,那么所有板上都无-10V电源, ... [全文]

林肯焊机由于生产效率高、风阻较小散热效果较好等优点占据了电焊机的大部分。令焊机大多都处在比较差的环境下工作,如潮湿、灰尘、室外、频察移动等。林肯焊机在使用过程中出现一些故障是在所难免的。产生故障的原因也是多种多样的,从维修的角度看不外乎以 ... [全文]

林肯焊机维修常见故障与维修: 故障1:一台按控制箱任何开关都没反应,不能焊接。 按任何开关都没有反应的机器检查故障点在电源板上。电源板上-10V电压没有输出,由 于该机器所有开关的信号都需要-10V的电源,电源板上无-10V电源输出,那么所有板上都无-10V ... [全文]

一、林肯氩弧焊机ASPECT 375焊接电流不稳定,不受控制,时大时 ... [全文]